挥发性有机物(VOCs)按其化学结构的不同,可以进一步分为八类:烷类、芳烃类、烯类、卤烃类、酯类、醛类、酮类和其他。这些气体直接或间接的对人体和自然造成严重的危害。
煤矿业是产生VOCs的主要来源之一。其中的焦炉煤气含有大量的VOCs,若处理不当导致其逸出到大气中不仅对环境造成严重污染,也会造成资源浪费。
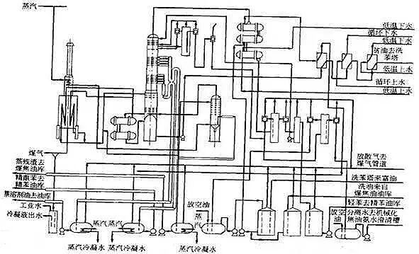
炼焦厂都将焦炉煤气进行冷却冷凝以回收焦油、氨、硫、苯族烃等化学产品,同时又净化了煤气。国内外的回收与加工流程分为正压操作和负压操作二种。
1正压操作工艺
鼓风机位于初冷器后,在风机之后的全系统均处于正压操作。此流程国内应用广泛。煤气经压缩之后温升50℃,故对选用饱和器法生产硫铵(需55℃)和弗萨姆法回收氨系统特别适用。
2负压操作工艺
把鼓风机放在系统的最后,将焦炉煤气从-7~-10kPa升压到15~17kPa后送到用户。负压流程适合于水洗氨工艺。
优点:无煤气终冷系统,减少了低温水用量,总能耗有所降低,鼓风机后煤气升温,成为过热煤气,远距离输送时冷凝液少了,减轻了管道腐蚀。
缺点:负压操作时,煤气体积增加,煤气管道和设备容积均相应增加(如洗苯塔直径增加7~8%);负压使煤气中各组分的分压下降,减少了吸收推动力,如洗苯塔的苯回收率下降2.4%;负压操作要求所有设备管道加强密封,以免空气漏入。
1初冷
焦炉煤气从炭化室上升管逸出时温度为650~800℃,它的冷却分成两步,先在集气管与桥管中用70~75℃的循环氨水喷洒,使煤气冷到80~85℃,煤气中60%的焦油蒸气被冷凝下来,然后再在煤气初冷器中进一步冷到25~35℃或低于25℃。
2气体输送
输送装置一般采用离心式鼓风机。鼓风机前最大负压为-4~-5kPa,机后压力为20~30kPa。鼓风机设置在初冷器后,具有吸入煤气体积小和处于负压操作的设备及煤气管道少等优点。
3焦油雾的脱除
初冷器后煤气中含焦油2~5 g/m3,鼓风机后仍残留0.3~0.5 g/m3,粒子也很小,约1~17μm。需进一步除去。目前广泛采用电捕焦油器。它是利用电晕原理除焦油雾的。电压30~80KV,耗电约1kwh/1000m3煤气,脱除后焦油含量<50mg/m3。为安全起见,电捕焦油器设置在鼓风机的后方。
4萘的脱除
在鼓风机后煤气含萘量约为1.3~2.8g/m3。焦化厂多采用填料塔焦油洗萘的方法,洗萘后煤气含萘量<0.5g/m3。有两种油洗萘工艺,一种冷法油洗萘,另一种是热法油洗萘,前者洗萘温度低,除萘效果好。
5氨的吸收
沸点较低的轻吡啶盐基(包括吡啶、甲基吡啶等)几乎全部留在煤气中。氨与吡啶都是碱性的,能溶于酸中,发生中和反应。
目前中国焦化厂主要通过生产硫铵回收煤气中氨,硫铵可用作化肥。其中多数采用饱和器法,少数采用无饱和器法。美国开发了无水氨的弗萨姆(phosam)法,中国已引进此技术。
喷淋式饱和器结构示意图
喷淋式饱和器工艺流程图
饱和器法吸收氨主要有鼓泡式饱和器法和喷淋式饱和器法。但是鼓泡式饱和器法有结晶颗粒小,容易堵塞的缺点,因此现在大部分企业都采用喷淋式饱和器法。该方法具有产品结晶度大,质量好,工艺流程短,操作简单等优点。
无饱和器法采用酸洗塔代替,最后生成的结晶颗粒大,产品质量好,但其生产设备复杂,成本较高。
弗萨姆法是一种制取无水氨的工艺,它以磷酸二氢铵溶液吸收煤气中的氨生成磷酸氢二铵溶液,然后加热将氨解吸,得到纯度极高的无水氨。
6粗吡啶的吸收
硫铵饱和器中吡啶碱浓度小于20g/l,而在无饱和器法的母液中吡啶碱浓度为100~150g/l。从母液中提吡啶碱,是用氨气中和母液中的游离酸,使酸式盐变成中式盐。方程式为:
C5H5NHHSO4+2NH3 → (NH4)2SO4+C5H5N
由于进行中和反应的中和器反应温度为100~105℃,所以吡啶碱和蒸气从中和器顶部排出,经冷凝得到粗吡啶馏分,其中吡啶碱含量为75%~80%,送往粗吡啶精制工段。
7苯的吸收
焦炉煤气中一般含苯族烃30~45g/m3,经脱氨后的煤气需进行苯族烃的回收。粗苯主要含苯、甲苯、二甲苯和三甲苯等组分,各主要组分均在180℃前馏出,要求180℃前馏出量为93~95%,180℃后馏出物称为溶剂油。现如今主要有两种方法去除气体中的苯:
吸油吸收法根据操作压力可分为加压吸收法,常压吸收法和负压吸收法。加压吸收法压力要求800-1200kPa,此法可强化吸收过程,但增大了功耗,适合远距离工艺;常压吸收法要求的压力稍大于大气压,是各国普遍采用的方法;负压吸收法用于全负压煤气净化系统。
管式炉结构图
管式炉加热富油脱苯法
吸收了煤气中苯族烃的洗油成为富油。按照富油加热方式可分为预热器加热富油的脱苯法和管式炉加热富油的脱苯法。前者加热温度较低,不利于蒸馏且消耗的蒸汽量大;后者具有脱苯程度高,蒸汽耗量低,生产污水少等优点。因此现在管式炉加热富油脱苯法是在应用最广泛的方法。
延伸阅读:
看过本文的人还看过
- 热点聚合: VOCs处理


